生產各種規格型號的搪玻璃設備


手機瀏覽
更方便
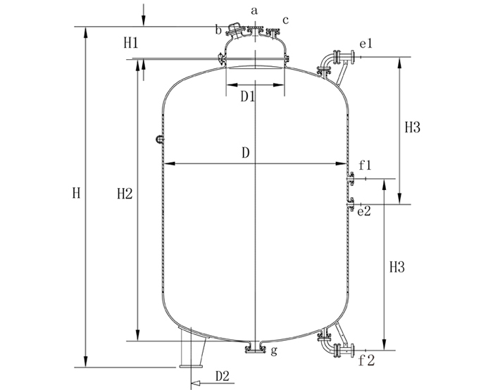
ZF系列搪玻璃貯罐設備參數表1:
|
型號 |
公稱容 積L |
實際容 積L |
設 備 尺 寸 (mm) |
||||||
|
D |
D1 |
D2 |
H1 |
H2 |
H3 |
-H |
|||
|
ZF-3000 |
3000 |
3337 |
1450 |
600 |
1015 |
310 |
2260 |
1400 |
2933 |
|
ZF-4000 |
4000 |
4441 |
1600 |
600 |
1120 |
310 |
2470 |
1500 |
3182 |
|
ZF-5000 |
5000 |
5550 |
1600 |
600 |
1120 |
310 |
3020 |
1800 |
3732 |
|
ZF-6300 |
6300 |
7024 |
1750 |
600 |
1225 |
310 |
3210 |
1900 |
3924 |
|
ZF-8000 |
8000 |
8910 |
1900 |
600 |
1330 |
310 |
3460 |
2000 |
4174 |
|
ZF-10000, |
10000 |
11142 |
2200 |
700 |
1540 |
351 |
3300 |
1900 |
4053 |
|
ZF-12500 |
12500 |
13872 |
2400 |
700 |
1680 |
351 |
3460 |
2000 |
4215 |
|
ZF-16000 |
16000 |
17766 |
2400 |
700 |
1680 |
351 |
4320 |
1700 |
5075 |
|
ZF-20000 |
20000 |
22217 |
2600 |
700 |
1820 |
351 |
4620 |
1800 |
5375 |
|
ZF-25000 |
25000 |
27790 |
2800 |
700 |
1960 |
351 |
4980 |
1900 |
5739 |
|
ZF-30000 |
30000 |
33301 |
3000 |
700 |
2100 |
351 |
5230 |
2000 |
6001 |
|
ZF-50000 |
50000 |
51605 |
3000 |
700 |
2100 |
351 |
7800 |
2000 |
8775 |
續表2:
|
型號 |
參考重 量Kg |
||||||||
|
a |
b |
c |
d |
e |
f |
g |
h |
||
|
ZF-3000 |
65 |
125 |
65 |
65 |
2-65 |
2-65 |
125 |
2-65 |
1700 |
|
ZF-4000 |
65 |
125 |
65 |
65 |
2-65 |
2-65 |
125 |
2-65 |
2070 |
|
ZF-5000 |
65 |
125 |
65 |
65 |
2-65 |
2-65 |
125 |
2-65 |
2100 |
|
ZF-6300 |
65 |
125 |
65 |
65 |
2-65 |
2-65 |
125 |
2-65 |
3000 |
|
ZF-8000 |
65 |
125 |
65 |
65 |
2-65 |
2-65 |
125 |
2-65 |
3580 |
|
ZF-10000 |
80 |
125 |
65 |
65 |
2-65 |
2-65 |
125 |
2-65 |
4440 |
|
ZF-12500 |
80 |
125 |
65 |
65 |
2-65 |
2-65 |
125 |
2-65 |
5660 |
|
ZF-16000 |
80 |
125 |
65 |
65 |
2-65 |
2-65 |
125 |
2-65 |
6800 |
|
ZF-20000 |
80 |
125 |
65 |
65 |
2-65 |
2-65 |
125 |
2-65 |
8490 |
|
ZF-25000 |
80 |
125 |
65 |
65 |
2-65 |
2-65 |
125 |
2-65 |
9830 |
|
ZF-30000 |
80 |
125 |
65 |
65 |
2-65 |
2-65 |
125 |
2-65 |
11880 |
|
ZF-50000 |
80 |
125 |
65 |
65 |
2-65 |
2-65 |
125 |
2-65 |
16800 |